DEHNsafe

  • Zweipoliger Überspannungsschutz für 230 V-Endgeräte
  • Zum Einsatz in Geräteeinbaudosen und in Kabelkanälen
  • Erhöhte Sicherheit durch verwechslungssichere Y-Schutzbeschaltung
  • Optische Mehrfach-Betriebsanzeige
  • Programmierbare Akustikfunktion
  • Anschlussklemmen zur Durchgangsverdrahtung
  • Unabhängig vom Steckdosen-Design

Details

lorem ipsum
lorem ipsum
lorem ipsum

DEHNsafe

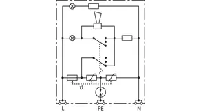
Überspannungs-Schutzgerät für Kabelkanäle und Geräteeinbaudosen. Für einphasige 230 V- TT- und TN-Systeme.

1 Product

Part No. 924370 DSA 230 LA

GTIN 4013364081321, Customs tariff No. (EU): 85363010, Gross weight: 88.00 g, PU: 1.00 Stk.


Images

Additional information

Überspannungs-Schutzgerät für Kabelkanäle DEHNsafe 230 LA
2-poliger Überspannungs-Ableiter für 230 V-Endgeräte
Ableiter Typ 3 nach EN 61643-11
zum Einsatz in Geräteeinbaudosen und in Kabelkanälen
optische Mehrfach-Betriebsanzeige
programmierbare Akustikfunktion
Höchste Dauerspannung: 255 V ac
Schutzpegel: <= 1,5 kV
Gesamtableitstoßstrom: 5 kA
Max. netzseitiger Überstromschutz:
16 A gG oder B 16 A
Energetische Koordination nach DIN EN 62 305-4
Ableiter der Red/Line-Familie

Fabrikat: DEHN
Typ: DSA 230 LA
Art.-Nr.: 924370
oder gleichwertig.

Certificates

 

Technical data

SPD nach EN 61643-11 / ... IEC 61643-11 Typ 3 / Class III
Höchste Dauerspannung AC (UC ) 255 V (50 / 60 Hz)
Nennableitstoßstrom (8/20 µs) (In ) 3 kA
Gesamtableitstoßstrom (8/20 µs) [L+N-PE] (Itotal ) 5 kA
Schutzpegel [L-N] / [L/N-PE] (UP ) ≤ 1250 / ≤ 1500 V
Max. netzseitiger Überstromschutz B 16 A
Defektanzeige rotes Licht + Hupe
Betriebsanzeige grünes Licht

Product 924370 was added to Notepad.

Product 924370 was added to the cart.


back to top